Схема подключения ДХО с отключением: установка дневных ходовых огней своими руками по ГОСТу

[ Скрыть]В соответствии с правилами дорожного движения во многих странах сегодня дневные ходовые огни являются типом оптики, который должен быть обязательно включен во время движения. Поэтому многие автовладельцы столкнулись с необходимостью установки ДХО на свои транспортные средства. Что представляет собой схема подключения ДХО с отключением и как ее реализовать — читайте ниже.
Предназначение ДХО
Чтобы правильно подключить ходовые огни в фары, необходимо иметь хотя бы минимальный опыт работы с электрикой. Прежде чем мы расскажем, как осуществляется подключение ДХО по ГОСТу, разберем предназначение данного типа оптики. Ходовые огни — это внешние осветительные элементы, использующиеся для обозначение габаритов транспортного средства в светлое время суток. Как правило, устанавливая ДХО своими руками, автовладельцы используют светодиодные источники освещения.
Обычно оптика подключается к габаритам или ближнему свету, но при необходимости для управления фарами можно использовать и отдельную кнопку. Также автоматическое включение ДХО может быть произведено при помощи подключения к цепи противотуманными фонарями.

Требования по установке оптики
Монтаж ходовых огней
Куда и как правильно подключить оптику?
Для начала предлагаем узнать, как осуществляется установка ДХО, основные правила:
- Установка ходовых огней должна быть произведена на поверхности бампера автомобиля, которая должна быть вида в направлении исходной оси. Устанавливать фонари следует таким образом, чтобы их расстояние от края авто было не более 40 см. Если устройства будут установлены неправильно, это может грозить штрафом автовладельцу.
- Перед тем, как установить дневные ходовые огни, нужно учитывать, что их монтаж возможен только на автомобили, но не на прицепы. Всего должно быть две фары.
- Схема подключения дневных ходовых огней предусматривает их установку на расстоянии от 0.25 до 1.5 м над землей. Причем их монтаж должен осуществляться только на передней стороне авто.
- При монтаже нужно учитывать, что направление света оптики в любом случае должно быть вперед.
- Установка дневных ходовых огней и их подключение должно быть произведено так, чтобы оптика включалась автоматически. То есть при включении зажигания или при запуске силового агрегата, без использования дополнительных элементов управления. Соответственно, отключаться фонари также должны при выключении зажигания.
- Устанавливающий ДХО автовладелец должен знать, что площадь этих источников освещено должна составлять не менее 40 см, при этом сила света должна варьироваться в районе 400-800 кд. Если вы используете сертифицированную оптику, то на ней должна быть нанесена соответствующая маркировка.
- Что касается цвета свечения, то он в любом случае должен быть белым.
Инструкция по подключению дневных ходовых огней
Итак, если вы решили осуществить подключение дневных ходовых огней своими руками, то у вас есть несколько вариантов подсоединения их к ботовой сети. Рассмотрим каждый из них (автор видео — канал Igrok 777).
Вариант 1
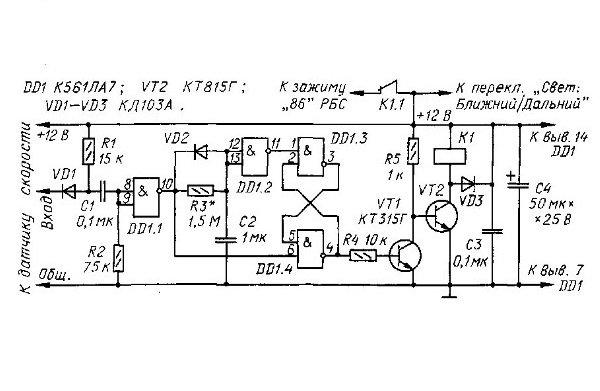
Для начала приведена схема подключения дневных ходовых огней с автоматически отключением при остановке мотора. Следует отметить, что подключение ДХО по данной схеме будет полностью соответствовать ПДД, тем более, что она проверялась на всех отечественных машинах. В качестве источника информации о движении транспортного средства используется датчик скорости.
Контакты 1-1 схемы следует соединить с цепью управления ближнего освещения, в частности, с контактом 85. В том случае, если вы хотите, чтобы на машине с активированным зажиганием работали только ДХО, а не габариты, то подключение контактов осуществляется параллельно. Чтобы реализовать данную схему соединения, вам потребуется любое реле, которое оснащено размыкающей парой контактов.
Вариант 2
По этой схеме подключение ходовых огней будет осуществляться при запуске силового агрегата и отключенных габаритных огнях. Этот вариант также может быть реализован на любых отечественных авто, а данные о работе мотора в этом случае будет передаваться посредством контроллера давления моторной жидкости. Вся информация от этого датчика будет передаваться из приборки. Процедура активации оптики может быть осуществлена как через габариты, так и через ближнее освещение (автор видео — канал 2673Kostya).
Но если вы хотите реализовать схему, то удостоверьтесь в том, чтобы контроллер давления масла был полностью исправным, в противном случае сигнал будет неправильным. Соответственно, функциональность оптической системы в целом будет нарушена.
Вариант 3
Еще один вариант, как подсоединить ходовые огни, может быть реализован с помощью подрулевого переключателя ближнего освещения. Такой способ подразумевает управление фарами после того, как будет запущен двигатель — соответственно, когда мотор остановится, ходовые огни автоматически отключаться. Чтобы реализовать эту схему, заранее нужно подготовить два диодных источника освещения, не сильно мощных, после чего подключить их последовательно.
К источникам освещения припаиваются провода, их длина в общей сложности должна составлять не более 40 см. Выполнив эти действия, нужно будет подключить сами лампы, при этом соблюдая полярность, в противном случае работать они не будут. После этого осуществляется демонтаж и разборка приборной панели, контакт следует подключить к выходу Х1.
Далее, производится снятие кнопки либо переключателя, с помощью которых будет осуществляться управление ходовыми огнями. Второй конец кабеля следует подключить к разъему. После того, как оптика будет подключена, кнопка или переключатель ставятся на место, проверяется работоспособность ДХО.
Фотогалерея «Схемы для подключения»



Обзор основных устройств для управления
Перед тем, как подключить дневные ходовые огни, вам потребуются несколько составляющих компонентов, в частности, если вы используете одну из приведенных выше схем:
- Регулятор, который нужно будет добавить в электроцепь. С помощью этого устройства будет осуществляться автоматическая активация оптики.
- Непосредственно сами ДХО. Если вы хотите, чтобы фары проработали долго, то лучше не покупать дешевые китайские изделия — обычно они обладают более низким сроком службы. Тем более, что качество свечения у китайских диодов обычно более низкое.
- Как сказано выше, вам также потребуется реле, причем важно, чтобы оно имело размыкающую пару контактов.
- Контроллер. Это устройство также будет использоваться для управления фарами.
Заключение
Процедура установки ДХО требует от автовладельца определенных навыков. Если вы никогда ранее не сталкивались с подобной задачей и не можете отличить регулятор напряжения от контроллера, то мы бы посоветовали доверить эту задачу специалистам. Если вы допустите ошибки в ходе выполнения работ, это может привести к неработоспособности оптики в целом, что может стать неприятным «сюрпризом», если вы движетесь в темное время суток.
Видео «Простой способ подключения ДХО без использования реле»
На видео ниже описан довольно простой и понятный способ подключения ДХО в домашних условиях без использования реле (автор ролика — Артем Квантов).
